天眼查显示,深圳飞骧科技股份有限公司近日取得一项名为“功率放大器及射频芯片”的专利,授权公告号为CN120811301B,授权公告日为2025年12月30日,申请日为2025年9月15日。

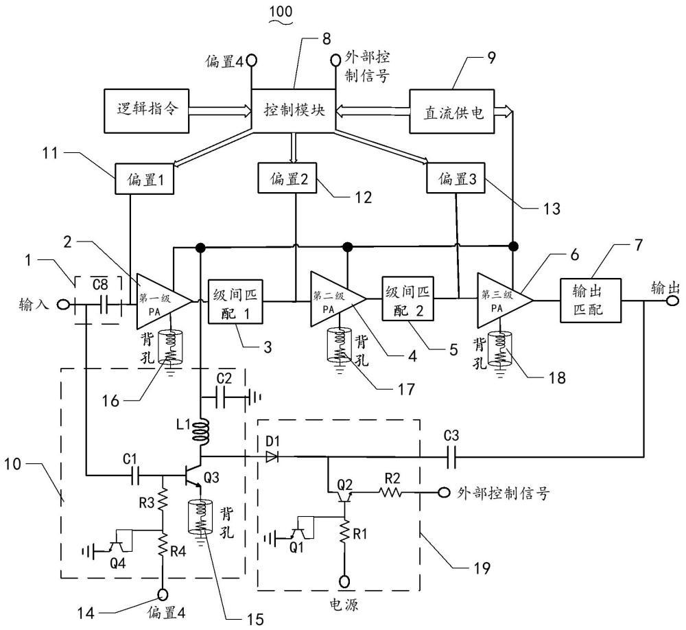
本发明涉及无线通讯技术领域,提供了一种功率放大器及射频芯片,包括依次电连接的输入匹配电路、第一级放大器、第一级间匹配电路、第二级放大器、第二级间匹配电路、第三级放大器以及输出匹配电路;功率放大器还包括控制模块、直流供电模块、第一偏置电路、第二偏置电路、第三偏置电路、第四偏置电路、功率放大网络以及开关控制电路;开关控制电路包括二极管、第一三极管、第二三极管、第一电阻和第二电阻;二极管的正极作为开关控制电路的输入端,二极管的负极与第二三极管的集电极连接并作为开关控制电路的输出端。本发明能优化了功率放大器的低功耗模式电流和增益。
